|
|

|
Porsche, and the Porsche crest are registered trademarks of Dr. Ing. h.c. F. Porsche AG.
This site is not affiliated with Porsche in any way. Its only purpose is to provide an online forum for car enthusiasts. All other trademarks are property of their respective owners. |
|
|
| Rob-O |
Jun 23 2018, 01:52 PM
Post
#1
|
|
Senior Member ![]() ![]() ![]() Group: Members Posts: 1,309 Joined: 5-December 03 From: Mansfield, TX Member No.: 1,419 Region Association: Southwest Region
|
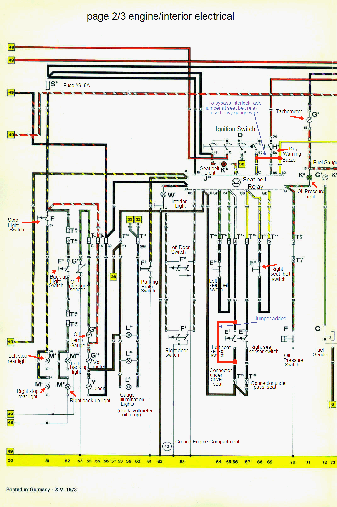
I used to use the info on Pelican but now they’re gone. I tried Google and searching here but can’t seem to find a currency flow diagram for my 1974. Anybody know what happened to the Pelican info or where I can now find this a wiring diagram?
|
![]() ![]() |
| Mueller |
Jun 23 2018, 02:05 PM
Post
#2
|
|
914 Freak! ![]() ![]() ![]() ![]() ![]() ![]() ![]() ![]() ![]() ![]() ![]() ![]() ![]() ![]() ![]() Group: Members Posts: 17,155 Joined: 4-January 03 From: Antioch, CA Member No.: 87 Region Association: None
|
Someone made their own based on the Pelican diagrams.
http://www.914world.com/bbs2/index.php?sho...p;#entry1499033 Page 1 near bottom of thread. |
| dr914@autoatlanta.com |
Jun 23 2018, 02:15 PM
Post
#3
|
|
914 Guru ![]() ![]() ![]() ![]() ![]() Group: Members Posts: 8,231 Joined: 3-January 07 From: atlanta georgia Member No.: 7,418 Region Association: None |
there are a lot of the current flow on the web, but I cannot see how to blow them up to make them usable. We have several old factory service manuals and make a color copy of the multi page diagrams when one of the technicians needs to consult
|
| Mueller |
Jun 23 2018, 02:21 PM
Post
#4
|
|
914 Freak! ![]() ![]() ![]() ![]() ![]() ![]() ![]() ![]() ![]() ![]() ![]() ![]() ![]() ![]() ![]() Group: Members Posts: 17,155 Joined: 4-January 03 From: Antioch, CA Member No.: 87 Region Association: None
|
The "wayback machine" is able to pull them up.
https://web.archive.org/web/20130316054308/...lectric_74A.jpg https://web.archive.org/web/20130501000000*...lectric_74A.jpg Enter individual "dead" links from Pelican into the search area, a calendar will show up showing some dates the data was captured. |
| Rob-O |
Jun 23 2018, 02:24 PM
Post
#5
|
|
Senior Member ![]() ![]() ![]() Group: Members Posts: 1,309 Joined: 5-December 03 From: Mansfield, TX Member No.: 1,419 Region Association: Southwest Region
|
Thanks Mike and George. Back in the day the Haynes manual had them. I haven’t had one in years (decades probably). I’ve always just relied on the Pelican site. But the link Mike sent worked. Was just trying to figure out which white wires control which blower fan speed on the fresh air fan controls. Think I got it figured out. The link shows the solid white wire is for speed III, white w/yellow is speed II. The link shows a white wire with a color for speed I, but doesn’t show the color in the diagram. On my car that wire is white w/green. Was the only wire left, so has to be that!
|
| SirAndy |
Jun 23 2018, 02:25 PM
Post
#6
|
|
Resident German ![]() ![]() ![]() ![]() ![]() ![]() ![]() ![]() ![]() ![]() ![]() ![]() ![]() ![]() ![]() ![]() ![]() ![]() ![]() ![]() ![]() ![]() ![]() ![]() ![]() Group: Admin Posts: 42,433 Joined: 21-January 03 From: Oakland, Kalifornia Member No.: 179 Region Association: Northern California |
|
| SirAndy |
Jun 23 2018, 02:26 PM
Post
#7
|
|
Resident German ![]() ![]() ![]() ![]() ![]() ![]() ![]() ![]() ![]() ![]() ![]() ![]() ![]() ![]() ![]() ![]() ![]() ![]() ![]() ![]() ![]() ![]() ![]() ![]() ![]() Group: Admin Posts: 42,433 Joined: 21-January 03 From: Oakland, Kalifornia Member No.: 179 Region Association: Northern California |
|
| SirAndy |
Jun 23 2018, 02:31 PM
Post
#8
|
|
Resident German ![]() ![]() ![]() ![]() ![]() ![]() ![]() ![]() ![]() ![]() ![]() ![]() ![]() ![]() ![]() ![]() ![]() ![]() ![]() ![]() ![]() ![]() ![]() ![]() ![]() Group: Admin Posts: 42,433 Joined: 21-January 03 From: Oakland, Kalifornia Member No.: 179 Region Association: Northern California |
Looks like i don't have the legend for early cars ...
(IMG:style_emoticons/default/idea.gif) |
| SirAndy |
Jun 23 2018, 02:37 PM
Post
#9
|
|
Resident German ![]() ![]() ![]() ![]() ![]() ![]() ![]() ![]() ![]() ![]() ![]() ![]() ![]() ![]() ![]() ![]() ![]() ![]() ![]() ![]() ![]() ![]() ![]() ![]() ![]() Group: Admin Posts: 42,433 Joined: 21-January 03 From: Oakland, Kalifornia Member No.: 179 Region Association: Northern California |
|
| Rob-O |
Jun 23 2018, 02:54 PM
Post
#10
|
|
Senior Member ![]() ![]() ![]() Group: Members Posts: 1,309 Joined: 5-December 03 From: Mansfield, TX Member No.: 1,419 Region Association: Southwest Region
|
Thanks Andy.
I wonder if this is gone from Pelican due to some copyright issues? Or is it that the link to the pictures is broken? If it’s not due to copyrights maybe we put what is available in a link in the 914 info section here on World? |
| Dave_Darling |
Jun 24 2018, 01:26 PM
Post
#11
|
|
914 Idiot ![]() ![]() ![]() ![]() ![]() ![]() ![]() ![]() ![]() ![]() ![]() ![]() ![]() ![]() ![]() Group: Members Posts: 15,324 Joined: 9-January 03 From: Silicon Valley / Kailua-Kona Member No.: 121 Region Association: Northern California
|
Evidently it's due to copyright. They were allowed to have them for a number of years (though the CD they use to distribute of the web site was not allowed to have them) but then Porsche evidently decided that they didn't like it. Possibly due to the way that copies of the diagrams (either these or other scans) had gotten out "into the wild" and others were selling them.
--DD |
| Rob-O |
Jun 24 2018, 03:53 PM
Post
#12
|
|
Senior Member ![]() ![]() ![]() Group: Members Posts: 1,309 Joined: 5-December 03 From: Mansfield, TX Member No.: 1,419 Region Association: Southwest Region
|
That makes complete sense, Dave. Ah, well, as long as we have access somewhere.
|
![]() ![]() |
|
Lo-Fi Version | Time is now: 21st February 2026 - 02:43 AM |
| All rights reserved 914World.com © since 2002 |
|
914World.com is the fastest growing online 914 community! We have it all, classifieds, events, forums, vendors, parts, autocross, racing, technical articles, events calendar, newsletter, restoration, gallery, archives, history and more for your Porsche 914 ... |